Kia Stinger CK: Engine Control / Fuel System

Kia Stinger (CK) 2018-2023 Service Manual / Engine Control / Fuel System

Contents:

Special service tools
Special Service Tools

Tool Name / Number
Illustration
Description
Fuel Pressure Gauge
09353-24100

Used for measuring the pressure in fuel line
Fuel Pressure Gauge Adaptor
0K353-D4100

Used for connecting between high pressure fuel pump and low pressure fuel feed tube to measure the pressure in fuel line

※SST 09353-02100 also can be used
Heated Oxygen Sensor Socket Wrench
09392-1Y100

Removal and installation of the heated oxygen sensor

※ SST No.09392-2H100 model also can be used for removing the Heated Oxygen Sensor.
Torque Wrench Socket (19mm)
09314-3Q100

Used for removing / installing high pressure fuel pipe

※ SST No. 09314-27130 also can be used.
Injector Combustion Seal Guide & Sizing tool
09353-2B000

Used for installing injector combustion seal on injector
Sub Fuel Sender Plate Cover remover
09310-B9100

Used for removing / installing fuel pump.
Low Pressure Fuel Pump Plate Cover remover
09310-B8100

Used for removing / installing fuel pump.

Troubleshooting
Basic Troubleshooting

Basic Troubleshooting Guide

Customer Problem Analysis Sheet

Basic Inspection Procedure

Measuring Condition of Electronic Parts' Resistance

The measured resistance at high temperature after vehicle running may be high or low. So all resistance must be measured at ambient temperature (20°C, 68°F), unless stated otherwise.

  

The measured resistance except at ambient temperature (20°C, 68°F) is the reference value.

Intermittent Problem Inspection Procedure

Sometimes the most difficult case in troubleshooting is when a problem symptom occurs but does not reoccur during test. An example would be if a problem appears only when the vehicle is cold but has not appeared when warm. In this case, the technician should thoroughly make out a "Customer Problem Analysis Sheet" and recreate (simulate) the environment and condition in which the vehicle was having the issue.

1.

Clear Diagnostic Trouble Code (DTC).

2.

Inspect all connections, check terminal for poor connections, loose wires, bent, broken or corroded pins, and then verify that the connectors are securely fastened at all times.

3.

Lightly shake the connector and wiring harness vertically and horizontally.

4.

Repair or replace the component with a problem.

5.

Perform road test to verify that the problem has disappeared.

● Simulating Vibration

a.

Sensors and Actuators

: Lightly shake sensors, actuators or relays by finger.

  

Strong vibration may break sensors, actuators or relays.

b.

Connectors and Harness

: Lightly shake the connector and wiring harness vertically and then horizontally.

● Simulating Heat

a.

Heat components suspected of causing the malfunction with a hair dryer or other heat source.

  

DO NOT heat components to the point of damaging them.

DO NOT heat the ECM directly.

● Simulating Water Sprinkling

a.

Sprinkle water onto vehicle to simulate a rainy day or a high humidity condition.

  

DO NOT sprinkle water directly onto the engine compartment or electronic components.

● Simulating Electrical Load

a.

Turn on all electrical systems to simulate an excessive electrical load (Radios, fans, lights, rear window defogger, etc.).

Connector Inspection Procedure

1.

Handling of Connector

a.

Never pull on the wiring harness when disconnecting connectors.

b.

When removing the connector with a latch, press or pull locking lever.

c.

Listen for a click when locking connectors. This sound indicates that they are securely locked.

d.

When a tester is used to check for continuity, or to measure voltage, always insert tester probe from wire harness side.

e.

Check waterproof connector terminals from the connector side. Waterproof connectors cannot be accessed from harness side.

  

Use a fine wire to prevent damaging the terminal.

Do not damage the terminal when inserting the tester lead.

2.

Checking Point for Connector

a.

While the connector is connected:

Hold the connector, and check connecting condition and locking efficiency.

b.

When the connector is disconnected:

Check for missing terminal, crimped terminal or broken core wire by lightly pulling the wire harness.

Visually check for rust, contamination, deformation and bending.

c.

Check terminal tightening condition:

Insert a spare male terminal into a female terminal, and then check terminal tightening conditions.

d.

Pull lightly on individual wires to ensure that each wire is secured in the terminal.

3.

Connector Terminal Repairing Method

a.

Clean the contact points using air gun and/or shop rag.

  

Never use sand paper when polishing the contact points, otherwise the contact point may be damaged.

b.

In case of abnormal contact pressure, replace the female terminal.

Wire Harness Inspection Procedure

1.

Before removing the wire harness, check the wire harness position and crimping in order to restore it correctly.

2.

Check for twisted, pulled or loose wire harness.

3.

Check if the temperature of the wire harness is abnormally high.

4.

Check for rotating, moving or vibrating wire harness against the sharp edge of a part.

5.

Check the connection between the wire harness and any installed part.

6.

If the covering of wire harness is damaged; secure, repair or replace the harness.

Electrical Circuit Inspection Procedure

● Open Circuit Test

1.

Procedures for Open Circuit

Continuity Check

Voltage Check

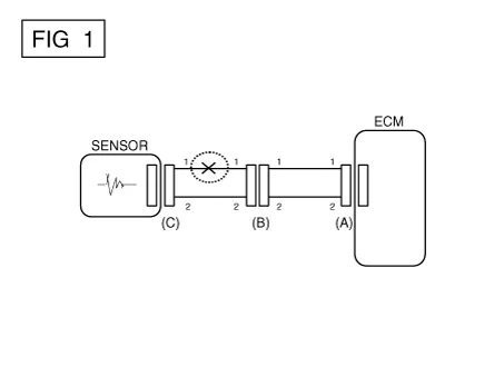
If an open circuit occurs (as seen in [FIG. 1]), it can be found by performing Step 2 (Continuity Check Method) or Step 3 (Voltage Check Method) as shown below.

2.

Continuity Check Method

  

When measuring the resistance, lightly shake the wire harness vertically or horizontally.

Specification (Resistance)

1Ω or less → Normal Circuit

1MΩ or Higher → Open Circuit

a.

Disconnect connectors (A) and (C), and measure resistance between connectors (A) and (C) as shown in [FIG. 2].

In [FIG. 2], if the measured resistances in lines 1 and 2 are "over 1 MΩ" and "below 1 Ω" respectively, line 1 has an open circuit. (Line 2 is normal.) To find the exact broken point, check the sub line of line 1 as described in the next step.

b.

Disconnect connector (B), and measure the resistances between connectors (C) and (B1), and between (B2) and (A) as shown in [FIG. 3].

In this case, the measured resistance between connectors (C) and (B1) is higher than 1 MΩ and the open circuit is between terminal 1 of connector (C) and terminal 1 of connector (B1).

3.

Voltage Check Method

a.

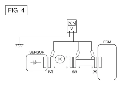
With each connector still connected, measure the voltage between the chassis ground and terminal 1 of each of connectors (A), (B) and (C) as shown in [FIG. 4].

The measured voltages of connectors are 5V, 5V and 0V respectively. So the open circuit is between connectors (C) and (B).

● Short Circuit Test

1.

Test Method for Short to Ground Circuit

Continuity Check with Chassis Ground

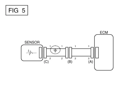
If short to ground circuit occurs as shown in [FIG. 5], the broken point can be found by performing Step 2 (Continuity Check Method with Chassis Ground) as shown below.

2.

Continuity Check Method (with Chassis Ground)

  

Lightly shake the wire harness vertically or horizontally when measuring the resistance.

Specification (Resistance)

1Ω or less → Short to Ground Circuit

1MΩ or Higher → Normal Circuit

a.

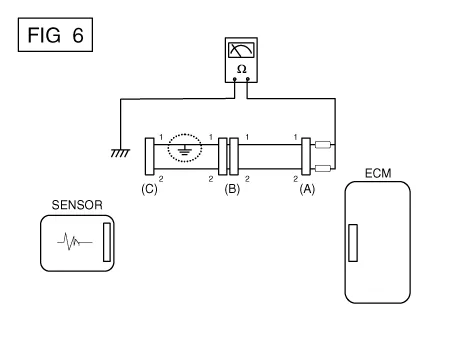
Disconnect connectors (A) and (C), and measure the resistance between connector (A) and Chassis Ground as shown in [FIG. 6].

If the measured resistances in lines 1 and 2 are "below 1 Ω" and "over 1 MΩ" respectively, line 1 has an open circuit. (Line 2 is normal.) To find the exact broken point, check the sub line of line 1 as described in the next step.

b.

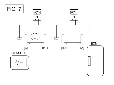
Disconnect connector (B), and measure the resistances between connector (A) and chassis ground, and between (B1) and chassis ground as shown in [FIG. 7].

The measured resistance between connector (B1) and chassis ground is 1Ω or less. The short to ground circuit is between terminal 1 of connector (C) and terminal 1 of connector (B1).

● Voltage Drop Test

This test checks for voltage drop along a wire, or through a connection or a switch.

A.

Connect the positive lead of a voltmeter to the end of the wire (or to the side of the connector or switch) closest to the battery.

B.

Connect the negative lead to the other end of the wire (or the other side of the connector or switch).

C.

Operate the circuit.

D.

The voltmeter will show the difference in voltage between the two points. A difference, or drop of more than 0.1 volts (50mV in 5V circuits), may indicate a problem. Check the circuit for loose or dirty connections.

Symptom Troubleshooting Guide Chart

Main symptom
Diagnostic procedure
Also check for
Unable to start
(Engine does not turn over)
1)

Test the battery. (Refer to Engine Electrical System - "Battery")

2)

Test the starter. (Refer to Engine Electrical System - "Starter")

3)

Inhibitor switch (A/T) or clutch start switch (M/T)


Unable to start
(Incomplete combustion)
1)

Test the battery. (Refer to Engine Electrical System - "Battery")

2)

Check the fuel pressure (Refer to Fuel Delivery System - "Fuel Pressure Test")

3)

Check the ignition circuit. (Refer to Engine Electrical System - "Ignition System")

4)

Troubleshoot the immobilizer system. (Refer to Body Electrical System - "Immobilizer System")

(In case of immobilizer lamp flashing)

DTC

Low compression

Intake air leaks

Slipped or broken timing belt

Contaminated fuel

Difficult to start
1)

Test the battery. (Refer to Engine Electrical System - "Battery")

2)

Check the fuel pressure (Refer to Fuel Delivery System - "Fuel Pressure Test")

3)

Check the ECT sensor and circuit. (Check DTC.)

4)

Check the ignition circuit. (Refer to Engine Electrical System - "Ignition System")

DTC

Low compression

Intake air leaks

Contaminated fuel

Weak ignition spark

Poor idling
(Rough, unstable or incorrect idle)
1)

Check the fuel pressure. (Refer to Fuel Delivery System - "Fuel Pressure Test")

2)

Check the injector. (Refer to Engine Control System - "Injector")

3)

Check the long term fuel trim and short term fuel trim.

(Refer to CUSTOMER DATASTREAM)

4)

Check the idle speed control circuit. (Check DTC.)

5)

Inspect and test the Throttle Body.

6)

Check the ECT sensor and circuit. (Check DTC.)

DTC

Low compression

Intake air leaks

Contaminated fuel

Weak ignition spark

Engine stalling
1)

Test the battery. (Refer to Engine Electrical System - "Battery")

2)

Check the fuel pressure. (Refer to Fuel Delivery System - "Fuel Pressure Test")

3)

Check the idle speed control circuit. (Check DTC.)

4)

Check the ignition circuit. (Refer to Engine Electrical System - "Ignition System")

5)

Check the CKPS circuit. (Check DTC.)

DTC

Intake air leaks

Contaminated fuel

Weak ignition spark

Poor driving
(Surge)
1)

Check the fuel pressure. (Refer to Fuel Delivery System - "Fuel Pressure Test")

2)

Inspect and test Throttle Body.

3)

Check the ignition circuit. (Refer to Engine Electrical System - "Ignition System")

4)

Check the ECT Sensor and Circuit (Check DTC)

5)

Test the exhaust system for a possible restriction. (Refer to Engine Mechanical System - "Exhaust Manifold")

6)

Check the long term fuel trim and short term fuel trim. (Refer toCUSTOMER DATASTREAM.)

DTC

Low compression

Intake air leaks

Contaminated fuel

Weak ignition spark

Knocking
1)

Check the fuel pressure. (Refer to Fuel Delivery System - "Fuel Pressure Test")

2)

Inspect the engine coolant. (Refer to Engine Mechanical System - "Radiator")

3)

Inspect the radiator and the electric cooling fan. (Refer to Engine Mechanical System - "Radiator")

4)

Check the spark plugs. (Refer to Engine Electrical System - "Ignition System")

DTC

Contaminated fuel

Poor fuel economy
1)

Check customer's driving habits.

· Is the A/C or the defroster mode on full time?

· Are tires at correct pressure?

· Is excessively heavy load being carried?

· Is acceleration too much, too often?

2)

Check the fuel pressure. (Refer to Fuel Delivery System - "Fuel Pressure Test")

3)

Check the injector. (Refer to Engine Control System - "Injector")

4)

Test the exhaust system for a possible restriction

5)

Check the ECT sensor and circuit

DTC

Low compression

Intake air leaks

Contaminated fuel

Weak ignition spark

Hard to refuel
(Overflow during refueling)
1)

Inspect the fuel filler hose/pipe.

· Pinched, kinked or blocked?

· Filler hose is torn

2)

Inspect the fuel tank vapor vent hose between the EVAP. canister and air filter.

3)

Check the EVAP. canister.

Malfunctioning gas station filling nozzle (If this problem occurs at a specific gas station during refueling)


Specifications ➤

Engine Control System ➤

ISG (Idle Stop & Go) System ➤

Fuel Delivery System ➤

Other information:

Kia Stinger (CK) 2018-2023 Service Manual: ESP OFF Switch

Description and operation Description 1. The ESP OFF switch is for the user to turn off the ESP system. 2. The ESP OFF lamp is on when ESP OFF switch is engaged. Repair procedures Removal 1. Turn ignition switch OFF and disconnect the negative (-) battery cable.

Kia Stinger (CK) 2018-2023 Service Manual: Power liftgate

(1) Power liftgate open/close button (2) Power liftgate handle switch (3) Power liftgate close button ✽ NOTICE If the engine start/stop button is ON, the power liftgate can operate when the automatic transmission is in P (Park). WARNING Never leave children or animals unattended in your vehicle. Children or animals might operate the power liftgate which could result in injury to themselves or others, or damage the vehicle.

Categories

 
Copyright © 2026 www.kstinger.com 0.0105